-
- [ 索引号 ]
- 11500112009315877L/2025-00116
- [ 发文字号 ]
- 渝北府办〔2025〕20号
-
- [ 主题分类 ]
- 综合政务
- [ 体裁分类 ]
- 其他公文
-
- [ 发布机构 ]
- 渝北区政府办公室
-
- [ 生成日期 ]
- 2025-09-30
- [ 发布日期 ]
- 2025-10-20
重庆市渝北区人民政府办公室关于印发重庆市渝北区木耳镇观音洞水库牛头岩水厂水源地突发环境事件应急预案的通知
渝北府办〔2025〕20号
重庆市渝北区人民政府办公室
关于印发重庆市渝北区木耳镇观音洞水库
牛头岩水厂水源地突发环境事件应急预案的
通知
茨竹镇、兴隆镇、木耳镇人民政府,区政府有关部门:
经区政府同意,现将《重庆市渝北区木耳镇观音洞水库牛头岩水厂水源地突发环境事件应急预案》印发给你们,请贯彻执行。
重庆市渝北区人民政府办公室
2025年9月30日
(此件公开发布)
重庆市渝北区木耳镇观音洞水库牛头岩水厂
水源地突发环境事件应急预案
(2025年修订)
目录
1 预案总则
1.1编制目的
重庆市渝北区木耳镇观音洞水库牛头岩水厂水源地保护区由《重庆市人民政府办公厅关于印发主城区集中式饮用水水源保护区划定方案的通知》(渝办[2011]92号)划定,为健全重庆市渝北区木耳镇观音洞水库牛头岩水厂水源地(以下简称“观音洞水库水源地”)突发环境事件应对机制,规范事件的预防和应急处置工作,全面提高饮用水水源地突发环境事件的防范和处置能力,有效应对饮用水水源地突发环境事件,最大程度降低突发环境事件对饮用水水源地水质影响,规范饮用水水源地突发环境事件应对的各项工作提供指导,特制订本预案。
1.2编制依据
依据《中华人民共和国环境保护法》《中华人民共和国水污染防治法》《中华人民共和国突发事件应对法》《中华人民共和国长江保护法》《国家突发环境事件应急预案》《长江三峡库区重庆流域突发水环境污染事件应急预案》《重庆市环境保护条例》《重庆市水污染防治条例》《重庆市突发事件应对条例》《重庆市突发事件总体应急预案》《重庆市突发环境事件应急预案》《重庆市突发事件预警信息发布管理办法》等有关规定,制定本预案。
![]()
![]()
1.3适用范围
本预案适用于渝北区观音洞水库水源地发生的突发环境事件的预防、预警和应急处置工作,以及渝北区境内发生其它事件从而影响渝北区观音洞水库水源地环境安全的应对工作。
当污染物迁移至观音洞水库水源地应急预案适用范围内或当接到市局指令或接到观音洞水库水源地上游政府部门通报时,启动《重庆市渝北区木耳镇观音洞水库牛头岩水厂水源地突发环境事件应急预案》。
《重庆市辐射事故应急预案》《重庆市水上危险货物运输事故应急预案》中对防范和处置次生突发水环境污染事件有相关规定的,从其规定。
1.4预案衔接
本预案为渝北区观音洞水库水源地应急预案,在编制、使用过程中与《重庆市突发环境事件应急预案》《重庆市渝北区突发环境事件应急预案》《重庆市渝北区生态环境局突发环境事件应急预案》《重庆市渝北区生态环境局饮用水源突发环境事件应急预案》以及水源地管理单位、供水单位突发环境事件应急预案等预案相关内容衔接。

图1-1 应急预案衔接体系图
1.5工作原则
(1)坚持以人为本的原则。切实履行政府的社会管理和公共服务职能,把保障公众健康和生命财产安全作为首要任务,最大限度地降低饮用水水源地突发性环境事件造成的危害。
(2)坚持预防为先的原则。把应对饮用水水源地突发性环境事件的各项工作落实到日常管理之中,加强预防措施,完善信息网络建设,增强预警分析,做好预警演练。
(3)坚持科学处置的原则。实行条块结合、属地为主、专业处置。建立应急指挥机构,形成分级负责、分类指挥、综合协调的科学应急体系。
(4)坚持依法管理的原则。加强有关法律宣传,维护公众的合法权益,使应对饮用水水源地突发性环境事件的工作规范化、制度化、法制化。
(5)坚持依靠科技优先原则。加强饮用水水源地安全科学研究和技术开发,采用先进的监测、预测、预警、预防和应急调度等技术措施。充分发挥专家队伍和专业人员的作用,提高应对饮用水水源地突发性环境事件的科技水平和指挥能力。
(6)坚持快速反应协同应对原则。加强应急处置队伍建设,建立联动协调制度,充分发挥各部门的应急力量,形成统一指挥、反应灵敏、功能齐全、协调有序、运转高效的应急管理机制。
2 应急组织指挥体系
在区政府的统一领导下,成立重庆市渝北区木耳镇观音洞水库牛头岩水厂水源地突发环境事件应急指挥部(以下简称“观音洞水库水源地应急指挥部”),负责领导、组织和协调指挥观音洞水库水源地突发环境事件应急处置工作。
观音洞水库水源地应急指挥部下设观音洞水库水源地突发环境事件应急办公室(以下简称“观音洞水库水源地应急办公室”),设于区生态环境局。办公室主任由区生态环境局局长担任,副主任由区生态环境局分管副局长担任,成员为区生态环境局相关科室负责人。
观音洞水库水源地应急指挥部成员组成如下:
指挥长:区政府分管副区长
副指挥长:区生态环境局局长、区应急局局长
成员单位:区政府新闻办、区发展改革委、区经济信息委、区大数据局、区财政局、区生态环境局、区城管局、区交通局、区农业农村委、区林业局、区水利局、区商务委、区卫生健康委、区应急局、区公安分局、区规划自然资源局、区气象局、区消防救援支队、事发地镇街(管委会)、重庆水投原水资源管理有限公司渝北宏利分公司、重庆市自来水有限公司牛头岩水厂等有关负责人和相关领域专家组成。
指挥部根据工作需要设置应急工作组,具体包括综合协调组、应急监测组、应急处置组、供水保障组、应急保障组和善后处理组。
重庆市渝北区木耳镇观音洞水库牛头岩水厂水源地应急指挥体系图见附图1,应急指挥部具体成员单位及其工作职责详见附件1。
3 预防预警和信息报告
3.1预防预警
3.1.1监测监控
全区推进区生态环境局、区应急局、区农业农村委、区水利局、区卫生健康委、区交通局、区气象局等部门加强例行环境、水文、气象等监测,收集、分析必要数据,研判突发环境事件的可能性。
木耳镇政府、兴隆镇政府、重庆水投原水资源管理有限公司渝北宏利分公司对水源地进行巡查,预防突发环境污染事故的发生,并将监察情况报告区生态环境局。
供水单位重庆市自来水有限公司牛头岩水厂对水源地取水口一、二级保护区范围内的水质进行日常监控。对自来水进水、出水水质进行监测,及时发现隐患,出现异常情况及时进行预警。
3.1.2预防
(1)基于全区环境风险防控体系的基础上,全区加强饮用水源环境风险防控,整合各类环境安全预警信息,实现风险防控信息和资源共享共用,并将应急物资储备统筹纳入应急物资库建设。
(2)观音洞水库水源地应急指挥部各成员单位要切实按照早发现、早报告、早预防、早处置的原则,加强辖区内涉及饮用水水源地突发环境事件信息的收集与报告。木耳镇政府、兴隆镇政府、重庆水投原水资源管理有限公司渝北宏利分公司是饮用水水源地突发环境事件预警信息的首要接收中心,值班人员在接到饮用水源突发环境事故报告后,要及时上报观音洞水库水源地应急办公室。观音洞水库水源地应急办公室经甄别与确认后,快速报告给观音洞水库水源地应急指挥部。
(3)观音洞水库水源地应急办公室要指导和协调有关成员单位认真开展环境信息、常规环境监测数据综合分析和风险评估工作,对发生在辖区境外和辖区内有可能对观音洞水库水源地产生影响或造成饮用水源地污染事故的,应立即报告观音洞水库水源地应急指挥部。观音洞水库水源地应急指挥部根据实际情况分级响应。
(4)观音洞水库水源地突发环境事件应急成员单位,应保持良好的应急状态,实行24小时值班制度,指定联络员、值班电话,报观音洞水库水源地应急办公室备案并向社会公布。主要负责人和成员的手机要24小时开机,保证通讯畅通。
(5)开展饮用水水源地环境风险隐患排查,及时更新观音洞水库水源地周边及上游企业的环境风险源清单;加强日常巡查和监督管理,对饮用水水源地一、二级保护区内的各种排污活动进行监管或处罚执法,治理可能导致保护区内水体污染的排污行为。
3.1.3预警
(1)预警分级
按照《国家突发环境事件应急预案》《重庆市突发环境事件应急预案》《重庆市渝北区突发环境事件应急预案》,渝北区观音洞水库水源地突发环境事件预警分级做出如下规定。
按照饮用水水源地突发环境事件严重性、紧急程度和可能影响的范围,将水源地突发环境事件的预警等级分为一级、二级、三级、四级,分别用红色、橙色、黄色、蓝色标示,一级为最高等级。
(2)预警启动
综合考虑水源地级别、突发环境事件类型、污染物质种类和数量等情况,制定不同级别预警的启动条件。
红色(Ⅰ级)预警启动条件如下:
①在城市集中式饮用水水源地和重要湖库型水源地集雨区内发生环境污染事件;
②突发环境事件涉及危险化学品、危险废物;
③水质监测指标中重金属、有毒有害物质异常;
④水源保护区内或其上游连接水体感官性状异常,即水体出现异常颜色或气味的;
⑤水源保护区内或其上游连接水体生态指标异常,即水面出现大量死鱼或生物综合毒性异常并经实验室监测后确认的。
橙色(Ⅱ级)预警启动条件如下:
①当饮用水水源地水质的监测数据发生异常或超过常规监测数值时(参考标准:《地表水环境质量标准》(GB3838-2002)Ⅲ类水标准、《地下水质量标准》(GB/T14848-2017)Ⅲ类水标准);
②当水厂的取水水质监测数据异常时(参考标准:《地表水环境质量标准》(GB3838-2002)Ⅲ类水标准、《地下水质量标准》(GB/T14848-2017)Ⅲ类水标准);
③当饮用水水源地附近或周边发生故意投毒等恶性事件时。
黄色(Ⅲ级)预警启动条件如下:
①当饮用水水源地保护区上游或集雨范围内、地下水补给区域的企业发生生产安全、交通、环保事故,导致污染物可能进入饮用水水源地;
②当饮用水水源地保护区上游或集雨范围内、地下水补给区域道路、桥梁发生危险化学品运输车辆交通事故,导致污染物可能进入饮用水水源地时;
③当饮用水水源地保护区上游或集雨范围内、地下水补给区域农业面源污染、生活源污染突出,可能造成饮用水水源地污染事故时;
④当发生暴雨、洪水、地震、泥石流等地质、自然灾害可能引发水源保护区水质异常时。
蓝色(Ⅳ级)预警启动条件如下:
①当污染物迁移至水源地应急预案适用的地域范围,但水源保护区或其连接水体尚未受到污染的突发环境事件;
②污染物已进入水源保护区上游连接水体,但应急专家组研判认为对水源地水质影响可能较小、可能不影响取水的突发环境事件;
③除开上述所有级别预警启动条件的其他情况。
(3)预警发布
蓝色(Ⅳ级):观音洞水库水源地应急指挥部及时向区政府提出预警信息发布建议,由区政府或区政府授权部门发布。
黄色(Ⅲ级)预警:观音洞水库水源地应急指挥部及时向区政府提出预警信息发布建议,同时上报市政府。由区政府通过突发事件预警信息发布平台统一发布(或通过电视、广播、报纸、互联网、手机短信、当面告知等渠道或方式向本区公众发布预警信息),并通报可能影响到的相邻行政区域;同时报重庆市人民政府备案。
橙色(Ⅱ级)、红色(Ⅰ级)预警:对于较严重的可能达到橙色和红色的预警结果,区政府立刻向重庆市人民政府上报,由市政府组织发布。
发布的预警信息包括突发事件的类别、预警级别、可能影响范围、警示事项、应当采取的措施和发布机关等。
(4)预警行动
进入预警状态后,采取以下措施,部署预警工作:
①启动预案。下达启动观音洞水库水源地应急预案的命令。
②实时研判。对预警信息及突发事件进展情况进行实时分析研判,预估突发环境事件的性质、可能受影响的饮用水源、影响人群和地理范围和危害程度。
③应急准备。通知观音洞水库水源地应急指挥部中的有关单位和人员做好应急准备,进入待命状态,必要时到达现场开展相关工作,做好应急准备,并调集应急物资和设备。通知水源地对应的供水单位进入待命状态,做好停止取水、深度处理、低压供水或启动备用水源等准备。开展应急监测或做好应急监测准备,密切观测饮用水水源地水质的变化,组织开展制水环节水质检查,观测水源细菌及其他微生物变化情况。
④防范处置。迅速采取有效处置措施,堵截连通水体,在水源地设置警示标志。
⑤启动备水。通知供水单位做好水源和清水储备工作;告知公众适当储备饮用水。
⑥信息发布。必要时,及时通过媒体向公众发布信息。加强舆情监测、引导和应对工作。
(5)预警调整
根据事态的发展情况和先期防范效果,按照有关规定适时调整预警级别。对于蓝色和黄色级别预警结果,如果降低预警级别,可以调整后重新发布。
事态表明黄色可能升级为橙色甚至红色,区政府应当立刻向重庆市人民政府报告。
(6)预警解除
当证明事态不可能发生或者危险已经排除的,观音洞水库水源地应急指挥部立即宣布解除预警并解除预警措施。
3.2信息收集和研判
3.2.1信息收集
信息来源包括但不限于以下途径。
(1)事发单位或知情者应通过电话、短信、传真等方式及时向区政府值班室和有关行政主管部门报告。
(2)区级有关部门可通过流域、水源地或供水单位开展的水质监督性监测(常规断面)、在线监测(常规和预警监控断面)等日常监管渠道获取水质异常信息,也可以通过水文气象、地质灾害、污染源排放等信息开展水质预测预警,获取水质异常信息。
(3)区生态环境局可通过水源地上游及周边主要风险源监控获取异常排放信息,也可通过12369热线、网络等途径获取突发环境事件信息;区生态环境局可通过对湖泊(水库)藻密度变化情况的监测,获取水华事件信息;区公安分局可通过交通事故报警获取流动源事故信息。
(4)通过区政府各部门之间、上下游相邻行政区域政府之间建立的信息收集与共享渠道,获取突发环境事件信息。
3.2.2信息研判与会商
通过日常监管渠道首次发现水质异常或群众举报、责任单位报告等获取突发事件信息的部门,应第一时间开展以下工作。
(1)核实信息的真实性。
(2)进一步收集信息,必要时通报有关部门共同开展信息收集工作。
(3)相关部门在收集到区内、市级部门和互联网、群众投诉电话、部门通报、事发单位报告等多种渠道的有关观音洞水库饮用水源污染信息,应立即报告区政府。
(4)观音洞水库水源地应急办公室组织生态环境、应急管理、水利等部门、专业技术人员及专家进行研判,对情况复杂的请求市级部门参与研判,按照预警分级标准确定预警级别。
3.3信息报告与通报
3.3.1信息报告程序
(1)突发环境事件发生后,事发地镇街(管委会)、涉事企业、知情者应通过利用110、119、122、120、12369等系统,实现联动报警。也可通过67212345区政府值班室电话向区政府报告,或通过023-86006200环保举报热线向区生态环境局报告。
(2)区生态环境局、区水利局在发现或得知水源地突发环境事件信息后,应立即进行核实,了解有关情况。观音洞水库水源地应急指挥部将预警信息发布、预警行动、事态发展和处置情况按照国家和重庆市政府规定的时限、程序和要求向市生态环境局报告,并按要求向市级部门通报。
(3)市生态环境局、市水利局先于区生态环境局、区水利局获悉水源地突发环境事件信息的,可要求区生态环境局、区水利局核实并报告相应信息。
(4)初判结果为重大或特别重大突发环境事件或可能(已经)引发大规模群体性事件,区政府要采取一切措施尽快掌握情况,30分钟内电话报告市政府、1小时内书面报告。
3.3.2信息通报程序
对经核实的水源地突发环境事件,接报的有关部门应向区政府报告并通报有关部门。通报的部门至少应包括区生态环境局、区水利局、区卫生健康委等部门;根据水源地突发环境事件的类型和情景,还应通报区消防救援支队(遇火灾爆炸)、区交通局(遇水上运输事故)、区公安分局(遇火灾爆炸、道路运输事故)、区应急局(遇企业突发水环境事件)、区农业农村委(遇大面积死鱼)等部门。
水源地突发环境事件已经或可能影响到的相邻行政区域的,区政府应及时通报相邻区域同级人民政府及有关部门。
3.3.3信息报告和通报内容
(1)信息报告
按照不同的时间节点,观音洞水库水源地突发环境事件报告分为初报、续报和处理结果报告。初报是发现或得知突发环境事件后的首次报告;续报是查清有关基本情况、事件发展情况后的报告,可随时报告;处理结果报告是突发环境事件处理完毕后的报告。
①初报应报告水源地突发环境事件的发生时间、地点、信息来源、事件起因和性质、基本过程、主要污染物和数量、监测结果、人员伤亡情况、饮用水水源地受影响情况、事件发展趋势、处置情况、拟采取的措施以及下一步工作建议等初步情况。
②续报应在初报的基础上,报告事件及有关处置措施的进展情况。
③处置结束后1个工作日内要进行处理结果报告。处理结果报告应在初报、续报的基础上,报告突发环境事件的措施、过程、结果,潜在或间接危害及损失、社会影响、处理后的遗留问题等详细情况。
应采用传真、网络、邮寄或面呈等方式书面报告,情况紧急时,可通过电话报告,但应及时补充书面报告。书面报告应说明突发环境事件报告单位、报告签发人、联系人及联系电话等内容,并尽可能提供地图、图片以及有关的多媒体资料。
(2)信息通报
区生态环境局要按照应急联动协调机制要求,及时向同级有关部门通报,并向区政府报告事件进展和结果。
3.4事态研判
发布预警后,由总指挥按照水源地应急预案中列明的副总指挥、观音洞水库水源地应急办公室、专项工作组成员及名单,迅速组建参加应急指挥的各个工作组,跟踪开展事态研判。
事态研判包括但不限于以下内容:事故点下游沿江(河)水利设施工程情况、判断污染物进入河流的数量及种类性质、事故点下游水系分布(包括清洁水情况)、距离水源地取水口的距离和可能对水源地造成的危害,以及备用水源地情况。
事态研判的结果,应作为制定和动态调整应急响应有关方案、实施应急监测、污染源排查与处置和应急处置的重要基础。
4 应急响应
4.1响应分级
根据饮用水源突发环境事件严重程度和发展态势,响应分为一般(Ⅳ级)、较大(Ⅲ级)、重大(Ⅱ级)和特别重大(Ⅰ级)共四个等级,事故处理采取分级负责、分级响应。根据突发环境事件的影响程度、敏感时段、发展趋势和事件损失情况动态调整响应级别,避免响应不足或响应过度。
(1)区生态环境局牵头处置一般事件
对于初判结果为一般(Ⅳ级)的饮用水源突发环境事件,由区生态环境局启动一般(Ⅳ级)应急响应,按应急预案要求,负责应对工作,并及时向区政府上报处置情况。区生态环境局实施先期处置仍未能控制事态发展、有可能上升为较大(III级)以上级别的突发事件,应立即报告区政府,在区政府领导下开展处置工作。
(2)区政府牵头处置较大事件
对于初判结果为较大(III级)的突发环境事件,或区生态环境局牵头先期处置的一般(Ⅳ级)但上升为较大(III级)的突发环境事件,由区政府牵头启动较大(III级)应急响应,负责应对工作。区政府实施先期处置仍未能控制事态发展、有可能上升为重大(II级)及以上级别的突发事件,应立即报告市政府。
(3)市级或国家牵头处置重大和特别重大事件
对于初判结果为重大、特别重大环境事件,或区政府牵头先期处置但仍未能控制事态发展、有可能上升或已上升为重大(II级)和特别重大(I级),由区政府按要求上报市政府,并在市政府领导下开展应急处置工作。
4.2响应措施
4.2.1应急监测
(一)开展应急监测程序
应急监测组负责组织实施水源地突发环境事件应急监测,区生态环境局负责组织协调开展涉及观音洞水库水源地突发环境事件发生地应急监测工作。
事件处置初期,应按照现场指挥部命令,根据现场实际情况制定监测方案、设置监测点位(断面)、确定监测频次、组织开展监测、形成监测报告,及时向现场应急指挥部报告监测结果和污染浓度变化态势图。
事件处置中期,应根据事态发展、应急处置效果,适时调整监测点位(断面)和频次。
事件处置后期,应按照现场应急指挥部命令,停止应急监测,及时提交应急监测总结报告。
(二)制定应急监测方案
应急监测组负责制定应急监测方案并报现场应急指挥部审定。
应急监测方案应包括依据的技术规范、实施人员、监测项目、布点原则、采样频次、分析方法和注意事项等内容。
应急监测重点是抓住污染带前锋、峰值位置和浓度变化,对污染带移动过程形成动态监控。当污染来源不明时,应先通过应急监测确定特征污染成份,再进行污染源排查和先期处置。
应急监测原则和注意事项包括但不限于以下内容:
(1)监测范围。尽量涵盖集中式饮用水水源地突发环境事件的污染范围,并包括事件可能影响区域和污染物本底浓度的监测区域。
(2)监测布点和频次。以突发环境事件发生地点为中心或源头,结合气象和水文条件,在其扩散方向及可能受到影响的水源地位置合理布点。采取不同点位相同间隔时间(通常为1小时)同步采样方式,对污染带移动过程形成动态监控。
①固定源突发环境事件中,对固定源排放口水域、下游水源地附近水域进行加密跟踪监测。
②流动源、非点源突发环境事件中,对事发区域下游水域、下游水源地附近进行加密跟踪监测。 ③水华灾害突发事件,若水华发生在一级、二级保护区范围,强化取水口不同水层跟踪监测。
(3)现场采样。制定采样计划和准备采样器材。采样量同时满足快速监测、实验室监测和留样的需要。采样频次主要根据污染程度和水文条件确定。
(4)监测项目。通过现场信息收集、信息研判、代表性样品分析等途径,确定主要污染物及监测项目。监测项目应考虑主要污染物在环境中可能产生的化学反应、衍生成其他有毒有害物质。
(5)分析方法。凡具备现场测定条件的监测项目,尽量进行现场监测。必要时,备份样品送实验室分析测定,以确认现场的监测结果。
(6)监测结果与数据报告。数据处理参照相应的监测技术规范进行。监测结果可采用快报、简报、监测报告等形式及时向现场应急指挥部报告。
(7)监测过程质量保证。应急监测过程实施质量控制,原始样品采集、现场分析监测、实验室分析、数据统计等过程都要有相应的质量保证,应急监测报告实行三级审核。
4.2.2污染源排查与前期处置
(一)明确排查对象
当水质监测发现异常、污染物来源不确定时,观音洞水库水源地应急指挥部应根据事件诱因不同确定排查的牵头部门。牵头部门根据特征污染物种类、浓度变化、释放总量、释放路径、释放时间,以及当时的水文和气象条件,迅速组织开展污染源排查。
(二)切断污染源
对渝北区内的污染源,观音洞水库水源地应急指挥部应根据事件诱因不同确定切断污染源的牵头部门。对渝北区外的污染源,按有关突发环境事件应急预案要求进行处置。处置措施主要采取切断污染源、收集和围堵污染物等。
4.2.3应急处置
(一)制定现场处置方案
观音洞水库水源地应急指挥部应迅速制定现场处置方案,采取断源、控污、治污等各项应急措施,全力保障饮用水安全。
现场处置方案包括但不限于以下内容:应急监测、污染处置措施、物资调集、应急队伍和人员安排、供水单位应对等。
(二)医学救援
区卫生健康委迅速组织当地医疗资源和力量,对伤病员进行诊断治疗;指导和协助开展受污染人员的去污洗消工作,调配急需医药物资,做好受影响人员的心理援助。
(三)应急处置程序
(1)应急队伍在到达现场后首先组织人员救治病人,进一步了解事件情况,包括污染发生的时间、地点和可能原因,以及污染来源及范围和所影响的范围等。根据现场处置方案进行现场处置,组织现场抢险,尽可能减少污染物的产生,防止污染物扩散,并根据现场情况划定警戒线范围。
(2)采取安全防范措施保护好事故现场,负责维护现场秩序和事故现场证据收集工作。
(3)因人员抢救、防止事态扩大、恢复生产以及疏通交通等原因,需要移动现场物件的,应当作好标志,采取拍照、摄像、绘图等方法详细记录事故现场原貌,妥善保存现场重要痕迹、物证。
(4)污染警戒区域的划定及消息发布。根据污染监测数据和现场调查,观音洞水库水源地应急指挥部拟定污染警戒区域(划定禁止取水区域),发布警报决定;观音洞水库水源地应急指挥部要召开事故处理分析会,确定对外宣传统一口径,指派专人对新闻媒体发布污染事故消息。
(5)污染跟踪。观音洞水库水源地应急指挥部要根据监测数据和其他有关数据编制分析图表,预测污染迁移强度、速度和影响范围,及时向观音洞水库水源地应急指挥部报告污染事故处理动态和下一步对策,直至污染事故警报解除。
(6)调查取证。观音洞水库水源地应急指挥部要根据污染事故的性质,组织相关部门调查、分析事故原因。实地取证,对涉案人员做调查询问笔录,立案查处。
(7)提出调查分析结论和处置方案。观音洞水库水源地应急指挥部根据现场调查和查阅有关资料并参考专家意见,提出调查分析结论,制订污染处置方案,对事故影响范围内的污染物进行处理处置,以减少污染。
(8)当取水口发生污染,有义务立即通知下游取水口部门,告知污染情况。从而使下游取水口部门能及时采取相应措施,防止造成事故的扩大。
(四)保障供水安全
供水单位在接到预警通知后,应根据污染物的种类、浓度、可能影响取水口的时间,及时采取深度处理、低压供水等应急措施;当监测结果显示异常时,相应供水单位立即关闭相应的输水系统。并加强污染物监测,城市供水水质的监测密度,待水质满足取水要求时恢复取水和供水。
(五)物资调集及应急设施启用
区生态环境局、事故发生地镇街(管委会)及相关部门应根据应急物资调查结果,列明应急物资、装备和设施清单,以及调集、运输和使用方式。
应急物资、装备和设施包括但不限于以下内容:
(1)对水体内污染物进行打捞和拦截的物资、装备和设施,如救援打捞设备、油毡、围油栏、筑坝材料、溢出控制装备等。
(2)控制和消除污染物的物资、装备和设施,如中和剂、灭火剂、解毒剂、吸收剂等。
(3)移除和拦截移动源的装备和设施,如吊车、临时围堰、导流槽、应急池等。
(4)雨水口垃圾清运和拦截的装备和设施,如格栅、清运车、临时设置的导流槽等。
(5)针对水华灾害,消除有毒有害物质产生条件、清除藻类的物资、装备和设施,如增氧机、除草船等。
(6)对污染物进行拦截、导流、分流及降解的应急工程设施,如拦截坝、节制闸、导流渠、分流沟、前置库等。
(六)舆情监测与信息发布
区政府新闻办主动、及时、准确、客观向社会发布事件原因、影响区域、已采取的措施及成效、公众应注意的防范措施、热线电话等,澄清不实信息,回应社会关切,正确引导社会舆论。并针对舆情及时发布。
(七)维护社会稳定
区公安分局加强受影响地区社会治安管理,严厉打击借机传播谣言制造社会恐慌、哄抢重要生活必需品、救灾物资等违法犯罪行为;事发地镇街(管委会)做好矛盾纠纷化解和法律服务工作,防止出现群体性事件,维护社会稳定。
4.3响应终止
符合下列情形之一的,可终止应急响应。
(1)进入水源保护区陆域范围的污染物已成功围堵,且清运至水源保护区外,未向水域扩散时。
(2)进入水源保护区水域范围的污染团已成功拦截或导流至水源保护区外,没有向取水口扩散的风险,且水质监测结果稳定达标或恢复上游水平。
(3)水质监测结果尚未稳定达标,但根据应急专家组建议可恢复正常取水时。
5 后期工作
5.1后期防控
观音洞水库水源地应急指挥部、区生态环境局根据现场处置结果明确响应终止后污染防控的内容和工作要点。后期防控主要包括:针对泄漏的油品、化学品进行回收;进行后期污染监测和治理,消除投放药剂的残留毒性和后期效应,防止次生突发环境事件;事故场地及漫延区域的污染物清除完成后,对土壤或水生态系统进行修复;部分污染物导流到水源地下游或其他区域,对这些区域的污染物进行清除等。
5.2事件调查
突发环境事件发生后,根据有关规定,组织开展事件调查,查明事件原因和性质,提出整改防范措施和处理建议。
5.3损害评估
一般、较大突发环境事件应急响应终止后,区政府或区政府指定部门牵头督促涉事企业或水源管理部门开展环境事件污染损害评估工作;并将评估结果向社会公布。评估结论作为事件调查处理定级、损害赔偿、生态环境恢复及重建的依据。
重特大突发环境事件应急响应终止后,区政府配合上级政府组织的污染损害评估工作。
5.4善后处置
及时组织制订补助、补偿、抚慰、抚恤、安置等工作方案;对受污染、破坏的饮用水源生态环境采取措施予以恢复,对清除污染效果进行评估;督促有关保险公司切实做好保险理赔服务工作。
6 应急保障
6.1应急组织和队伍保障
加强饮用水源突发环境应急救援队伍能力建设。观音洞水库水源地应急指挥部中生态环境、交通、水利、公安、消防、卫生监控等部门、相关镇街和供水单位等成员单位组建相应的应急队伍,加强队伍的日常培训和应急演练。
应急队伍培训,由各应急队伍自行组织,至少每年一次,包括信息报告、个体防护、应急资源使用、应急监测布点及监测方法、应急处置方法等培训科目。
6.2通讯、交通与运输保障
区经济信息委负责保障应急期间供电需要。区大数据局负责保障应急期间通信联络和信息传递需要。区交通局负责加强应急交通管理,健全公路、水运紧急运输保障体系,保障应急响应所需人员、物资、装备、器材等的运输。区卫生健康委负责保障运送伤病员、应急救援人员、物资、装备、器材车辆的优先通行。观音洞水库水源地应急指挥部各成员单位要保持电话24小时畅通。
6.3应急资源保障
相关部门、供水单位要加强抽水、提水、输水等供水管件、车辆、专业设备、清理药剂、清污、除油、解毒、防酸碱、防腐蚀等试剂材料、快速检验检测设备、隔离、救援物资、防护器材的储备;要加强对环境应急装备和物资储备的动态管理,将环境应急物资储备统筹纳入应急物资库建设。
6.4经费保障
安排专项应急管理资金,将应急管理部门预算、应急物资采购费用列入年度预算。应急处置结束后,据实核销应急处置费用;加强应急工作经费的审计和监督管理,确保专款专用等。确保饮用水源环境突发事件应急管理和处置需要。
6.5技术保障
依托环境应急指挥技术平台,实现信息综合集成、分析处理、污染损害评估的智能化和数字化。支持先进技术和装备的研发。
6.6责任追究
对不按有关规定上报突发环境事件信息,迟报、漏报、瞒报和谎报的;拒不执行指挥部的指令,延误应急抢险工作,造成严重后果的;在人员救助、物资调配、事故调查、现场秩序维护等方面不配合、不支持,严重影响和干扰应急处置工作的;应急处置过程中存在其他失职、渎职行为的,按照国家、地方法律法规及有关规定追究相关单位和个人责任。
7 附则
7.1事件分级
参照《国家突发环境事件应急预案》(国办函〔2014〕119号)、《重庆市渝北区突发环境事件应急预案》(渝北府办发〔2024〕27号),渝北区观音洞水库水源地突发环境事件分为特别重大(I级)、重大(II级)、较大(III级)和一般(IV级)四级。
一、特别重大事件(I级)
凡符合下列情形之一的,为特别重大饮用水源突发环境事件:
(1)因饮用水源污染直接导致30人以上死亡或100人以上中毒或重伤的;
(2)因饮用水源污染造成直接经济损失1亿元以上的;
(3)后河干流、支流发生大面积水华(藻类数量达到108个/升,区段河长≥10公里)并造成较为严重的饮用水水源污染、生态破坏或渔业损失的。
二、重大事件(II级)
凡符合下列情形之一的,为重大饮用水源突发环境事件:
(1)因饮用水源污染直接导致10人以上30人以下死亡或50人以上100人以下中毒或重伤的;
(2)因饮用水源污染造成直接经济损失2000万元以上1亿元以下的;
(3)因环境污染造成观音洞水库水源地取水中断的;
(4)后河干流、支流发生大面积水华(藻类数量达到108个/升,区段河长≥6公里)并造成较为严重的观音洞水库水源地污染、生态破坏或渔业损失的。
三、较大事件(III级)
凡符合下列情形之一的,为较大饮用水源突发环境事件:
(1)因饮用水源污染直接导致3人以上10人以下死亡或10人以上50人以下中毒或重伤的;
(2)因饮用水源污染造成直接经济损失500万元以上2000万元以下的;
(3)后河干流、支流发生大面积水华(藻类数量达到108个/升,区段河长≥3公里)并造成观音洞水库水源地污染、生态破坏或渔业损失的;
(4)饮用水水源地污染范围超出渝北区行政区的即造成跨区的饮用水水源地突发环境事件。
四、一般事件(IV级)
凡符合下列情形之一的,为一般饮用水源突发环境事件:
(1)因饮用水源污染直接导致3人以下死亡或10人以下中毒或重伤的;
(2)因饮用水源污染造成直接经济损失500万元以下的;
(3)因饮用水源污染造成跨镇街级行政区域纠纷,引起一般性群体影响的;
(4)后河干流、支流发生大面积水华(藻类数量达到108个/升,区段河长<3公里)并造成观音洞水库水源地污染、生态破坏或渔业损失的;
(5)对饮用水源污染造成一定影响,尚未达到较大级别突发水环境污染事件的。
上述有关数量表述中,“以上”含本数,“以下”不含本数。
7.2预案解释权属
本预案由重庆市渝北区生态环境局负责进行解释。
7.3预案演练和修订
重庆市渝北区生态环境局定期组织开展观音洞水库水源地突发环境事件应急处置演练。各成员单位应落实岗位责任,积极参与演练,熟悉应急工作的指挥机制和决策、协调、处置的程序,提高各部门之间协调配合和现场处置能力。
有关部门和单位要根据本预案的要求,组织本部门、本系统对本预案的内容定期开展应急培训,每年至少组织一次培训,培训内容可以包括信息报告、个体防护、应急资源使用、应急监测布点及监测方法、应急处置方法等培训科目,熟悉应急处置程序和要求,做好实施应急预案各项准备。
本预案由重庆市渝北区生态环境局牵头制订,原则上每五年修订一次,但若在演练中存在重大偏差和缺陷,存在较大的不适应,预案所依据的法律法规、所涉及的机构和人员发生重大变化,或在执行中有新的情况,应及时对应急预案进行修订,修订完善后的应急预案应及时发至相关部门。
7.4预案实施日期
本预案由重庆市渝北区生态环境局批准,自批准之日起执行,原《重庆市渝北区观音洞水库饮用水水源地突发环境事件应急预案》(渝北府办[2020]28号)同步废止。
8 附件附图
附件:1.应急指挥机构、成员、小组职责
2.应急组织指挥部成员单位通讯录
3.饮用水源地突发环境事件应急物资清单
4.饮用水源地多种污染类型突发环境事件处置措施
5.饮用水源地主要危化品引发水污染事件简要处置措施
附图:1.牛头岩水厂水源地突发环境事件应急组织指挥机构图
2.牛头岩水厂水源地突发环境事件报告程序图
3.牛头岩水厂水源地突发环境事件应急响应流程图
4.重庆市渝北区木耳镇观音洞水库牛头岩水厂水源地保护区划分图
5.牛头岩水厂水源地应急物资分布图
6.牛头岩水厂水源地风险源分布图
![]()
附件1 应急指挥机构、成员、小组职责
一、应急组织指挥机构职责
观音洞水库水源地应急指挥部工作职责包括:执行市、区有关领导的指示、命令;向市政府、区政府汇报有关情况;发布一般(Ⅳ级)和较大(Ⅲ级)级别的饮用水源突发环境事件预警级别和处置指令;指挥调度全区应急救援力量,协调相关救援队伍共同做好应急救援工作;迅速了解污染事故相关情况及已采取的先期处置情况,及时掌握事件发展趋势,研究制定处置方案并组织指挥和实施应急;组织协调治安、交通、卫生防疫等,以及应急物资后勤保障;迅速控制事态的发展,做好人员安全疏散和安置工作;做好善后处理工作,防止事件出现“放大效应”和次生、衍生、耦合事件;尽快恢复正常生产生活秩序。
应急办公室职责包括:协调应急指挥部组织饮用水源突发环境事件应急处置工作,交通、通讯及其他各种后勤保障工作;协调应急指挥部做好与区政府和市生态环境局的联系,及时汇总事件情况并上报饮用水源突发环境事件应急工作的进展;协调应急指挥部做好有关工作情况、指示、信息的联络、传达、报送,通报可能受影响的毗邻地市生态环境部门等工作;负责建立健全饮用水源突发环境事件的应急预警机制,牵头环境应急管理工作;完成应急指挥部交付的其它任务。
二、应急指挥部具体成员单位及其工作职责一览表
|
观音洞水库水源地应急指挥部组成员 |
日常职责 |
应急职责 | |
|
指挥长 |
区政府分管副区长 |
(1)贯彻执行国家、地方人民政府及有关部门关于水源地突发环境事件的各项要求; (2)组织编制、修订和批准水源地应急预案; (3)指导加强水源地突发环境事件应急管理体系建设; (4)协调保障水源地突发环境事件应急管理工作经费。 |
(1)发生水源地突发环境事件时,亲自(或委托副指挥长)赶赴现场进行指挥,组织开展现场应急处置; (2)贯彻执行当地或上级人民政府及有关部门的应急指令; (3)按照预警、应急启动或终止条件,决定预案的启动或终止; (4)研判突发环境事件发展态势,组织制定并批准现场处置方案; (5)组织开展损害评估等后期工作。 |
|
副指挥 长 |
区生态环境局局长、区应急局局长担任 |
(1)协助指挥长开展有关工作; (2)组织指导预案培训和演练、应急救援队伍建设和能力评估等工作; (3)指导开展水源地突发环境事件风险防范和应急准备工作。 |
(1)协助指挥长组织开展现场应急处置; (2)根据分工或指挥长安排,负责现场的具体指挥协调; (3)负责提出有关应急处置建议; (4)负责向场外人员通报有关应急信息; (5)负责协调现场与场外应急处置工作; (6)停止取水后,负责协调保障居民用水; (7)处置现场出现的紧急情况。 |
|
观音洞水库水源地应急办公室 |
设于区生态环境局。办公室主任由区生态环境局局长担任,副主任由区生态环境局分管副局长担任,成员为区生态环境局相关科室负责人 |
(1)组织编制、修订水源地应急预案; (2)负责水源地应急预案的日常管理,开展预案培训和演练、应急救援队伍建设和能力评估等工作; (3)组织开展水源地突发环境事件风险防范和应急准备工作。 |
(1)贯彻执行总指挥、副总指挥的各项指令和要求; (2)负责信息汇总上报,并与有关的外部应急部门、组织和机构进行联络; (3)负责调动应急人员、调配应急资源和联络外部应急组织或机构; (4)收集整理有关事件数据。 |
|
成员 |
区应急局 |
(1)收集区政府政务值班、区长公开电话、市长(区长)电子信箱等多种渠道的有关饮用水源污染信息。 (2)防范企业生产安全事故次生水源地突发环境事件,及时上报并通报事故信息。 |
(1)发挥运转枢纽职责,负责统筹协调一般、较大突发水环境污染事件应急处置和重大、特别重大突发环境事件的前期应急处置,传达指令; (2)牵头组建观音洞水库水源地应急指挥部,负责饮用水水源地突发环境事件预警和应急处置的综合协调、应急值守、信息汇总、研判及相关组织管理工作; (3)协助处置因企业生产安全事故、违法排污等导致的水源地突发环境事件; (4)组织、协调、指导因地质灾害等引发的突发环境事件的预防和应对工作; (5)根据事故受影响程度,协助做好受影响群众的安抚和善后工作; (6)向市应急管理局报告事故相关信息。 |
|
区生态环境局 |
(1)负责水源地日常监测,通过水源地上游及周边主要风险源监控获取异常排放信息,也可通过12369热线、网络等途径获取突发环境事件信息,及时上报并通报水源地水质异常信息。 (2)开展水源地污染防治的日常监督和管理。 (3)防止地下水过量开采和污染。 |
(1)负责应急监测,督促、指导有关部门和单位开展水源地污染物削减处置等工作; (2)区生态环境局要按照应急联动协调机制要求,及时向同级有关部门通报,并向区政府报告事件进展和结果。 | |
|
区政府新闻办 |
—— |
负责应急期间的新闻发布、对外通报和信息公开、现场新闻媒体接待和服务等工作。 | |
|
区卫生健康委 |
负责自来水管网末梢水水质卫生监测,及时上报并通报管网末梢水水质异常信息。 |
(1)负责管网末梢水水质应急监测,确保应急期间居民饮水卫生安全; (2)负责组织医疗技术力量开展受伤、中毒人员的医疗救护和受影响区域卫生防疫,指导和协助开展受污染人员的去污洗消工作; (3)开展出厂水、末梢水、临时供水水质监测; (4)对现场进行消毒防疫,防范因环境突发事件造成中毒事件等。 | |
|
区公安分局 |
通过交通事故报警获取饮用水水源地流动源事故信息,及时上报并通报事故信息。 |
(1)参加应急处置组,配合相关职能部门,共同查处导致水源地突发环境事件的违法犯罪行为; (2)加强社会治安管理,防止发生群体性事件,维护社会稳定。 | |
|
区发展改革委 |
(1)负责配合有关镇(街道)(管委会)、项目业主单位开展应急基础设施建设项目投资审批前期工作; (2)负责饮用水水源地保护区、上游或集雨范围内、地下水补给区域内的油气管线事故引发的突发环境事件预防工作。 |
负责饮用水水源地保护区、上游或集雨范围内、地下水补给区域内的油气管线事故引发的突发环境事件应对工作。 | |
|
区经济信息委 |
—— |
负责应急期间的供电保障。 | |
|
区大数据局 |
—— |
负责应急期间的通信保障。 | |
|
区财政局 |
负责保障水源地突发环境事件防范和应对工作的经费。 |
负责保障水源地突发环境事件应急处置期间的费用。 | |
|
区城管局 |
负责协调和落实应急过程涉及应急启用的市政道路、管网及其他市政基础设施配套措施。 |
—— | |
|
区交通局 |
(1)负责危险化学品运输车辆跨越水源保护区道路桥梁的日常应急管理工作,建设维护道路桥梁应急工程设施。 (2)负责对过往嘉陵江渝北段船只进行审核、监督。 |
(1)协助处置交通事故次生的水源地突发环境事件,事故发生后及时启用道路桥梁应急工程设施,并负责保障应急物资运输车辆快速通行; (2)负责紧急情况下航道交通管制,及抢险应急物资的水路运输工作;负责管辖水域内船载危险货物、燃油及违法排放船舶污染物引起突发环境污染事件的应对处置和调查处理。 | |
|
区农业农村委 |
管理暴雨期间入河(湖库)农灌退水排放行为,防范农业面源导致的水源地突发环境事件,及时上报并通报供水单位水质异常信息。 |
协助处置因农业面源导致的水源地突发环境事件。对具有农灌功能的水源地,在应急期间暂停农灌取水。 | |
|
区林业局 |
对野生动植物环境浸染影响情况进行监测。 |
负责森林、林木以及国家重点保护野生动植物突发环境事件的调查处理工作。 | |
|
区水利局 |
负责供水单位日常管理工作,对供水单位水质异常现象进行调查处理,及时上报并通报供水单位水质异常信息。 |
负责指导供水单位的应急处置工作,组织供水单位进行应急监测,落实停止取水、启动深度处理设施和切换备用水源等应急工作安排。 | |
|
区商务委 |
—— |
负责组织临时饮用水供应、生活必需品等重要商品市场供应,维护市场稳定。 | |
|
区规划自然资源局 |
配合开发园区平台公司、镇街及相关单位做好渝北自主板块内适用于水源地突发环境事件应急处置场地的规划和管理工作。 |
对渝北自主板块范围内受污染的地下水进行环境地质勘察。 | |
|
区气象局 |
及时上报、通报和发布暴雨、洪水等气象信息。 |
负责应急期间提供水源地周边气象信息,提供预警和处置建议。 | |
|
区消防救援支队 |
在处置火灾爆炸事故时,防止消防水进入水源地及其连接水体。 |
组织相关抢险队伍及送水车辆,配合供水企业向受影响区域提供应急供水。 | |
|
重庆市自来水有限公司(牛头岩水厂) |
(1)负责观音洞水库水源地取水口一、二级保护区范围内的水质进行日常监控。 (2)负责原水、出厂水和管网水的水质监测。 (3)加强制水生产过程控制和各工艺环节的水质控制,确保供水安全。 |
负责调度和保障涉及饮用水源突发环境事件发生地的群众饮用水供应工作,制定水体污染后供水应急处置措施,保障人民饮用水的安全。 | |
|
重庆水投原水资源管理有限公司渝北宏利分公司 |
(1)承担观音洞水库安全监管职责; (2)为水库防汛管理提供技术支持; (2)负责大坝日常巡视检查; (3)组织或参加防汛检查和隐患排查。 |
负责协助事件调查 | |
|
事发地镇街(管委会) |
加强辖区内涉及饮用水源地突发环境事件信息的收集与报告。及时核实、汇总信息上报,提出水源地预警建议。 |
(1)负责组织事故先期处置,为事故抢险救援提供后勤保障; (2)参与事故调查处理; (3)配合有关部门做好伤员抢救、受影响群众的疏散和安置; (4)牵头开展事故的善后处置。 | |
三、应急工作组职责
综合协调组:履行信息汇总和综合协调职责,发挥运转枢纽作用,协调调度各方力量参与应急处置,通知后河下游或邻近受影响区域加强预警;负责信息上报、情况通报、舆情应对,传达上级批示指示。
应急监测组:负责制定应急监测方案;负责在污染带上游、下游分别设置断面进行应急监测;负责饮用水水源地、土壤、供水等应急监测、调查取证;负责应急期间的水源地、供水单位和管网末梢水的水质监测。
应急处置组:开展事态分析,制定应急处置方案并组织污染源排查、抢险救援;负责现场污染物消除、围堵和削减,以及污染物收集、转运和异地处置等工作,消除或减轻水环境污染。依照有关规定开展事件调查,督促事件责任方或水源管理部门开展环境损害评估。
供水保障组:制定应急供水保障方案;指导供水单位启动深度处理设施或备用水源以及应急供水车等措施,保障居民用水;加强受影响人群临时饮用水供应等商品市场监督和调控。
应急保障组:负责制定应急保障方案;负责调配应急物资、协调运输车辆;负责协调补偿征用物资、应急救援和污染物处置等费用;组织有关专家为应急处置工作提供技术支持。
善后处理组:开展补助、补偿、抚慰、抚恤、安置等工作;做好死亡人员丧葬;开展相关保险理赔。
附件2 应急组织指挥部成员单位通讯录
|
序号 |
单位 |
联系电话 |
|
1 |
区生态环境局 |
02386006699 |
|
2 |
区应急局 |
02367816222 |
|
3 |
区卫生健康委 |
02367821062 |
|
4 |
区公安分局 |
02367821891 |
|
5 |
区发展改革委 |
02367821069 |
|
6 |
区经济信息委 |
02367821049 |
|
7 |
区大数据局 |
02381924863 |
|
8 |
区财政局 |
02367195997 |
|
9 |
区城管局 |
02367180002 |
|
10 |
区交通局 |
02386017006 |
|
11 |
区农业农村委 |
02386016088 |
|
12 |
区林业局 |
02367821123 |
|
13 |
区水利局 |
02367823090 |
|
14 |
区商务委 |
02367822006 |
|
15 |
区规划自然资源局 |
02367821929 |
|
16 |
区气象局 |
02367158185 |
|
17 |
区消防救援局 |
02367189602 |
|
18 |
重庆市自来水有限公司(牛头岩水厂) |
02367171079 |
|
19 |
重庆水投原水资源管理有限公司渝北宏利分公司 |
02367489136 |
|
20 |
木耳镇 |
02367488012 |
|
21 |
兴隆镇 |
02367171096 |
附件3饮用水源地突发环境事件应急物资清单
|
序号 |
物资设备名称 |
物资类型 |
数量 |
单位 |
存放库房 |
联系方式 |
|
1 |
激光测距望远镜 |
污染源切断 |
1 |
台 |
区生态环境局 |
陈** 18580378592 |
|
2 |
强光手电 |
安全防护 |
4 |
个 | ||
|
3 |
防毒面罩 |
安全防护 |
7 |
个 | ||
|
4 |
急救箱 |
应急救援 |
4 |
箱 | ||
|
5 |
电动喷雾器 |
污染物降解 |
1 |
台 | ||
|
6 |
对讲机(非防爆) |
应急通信和指挥 |
10 |
台 | ||
|
7 |
撬棍 |
其他 |
7 |
根 | ||
|
8 |
手持扩音器 |
应急通信和指挥 |
3 |
台 | ||
|
9 |
视频指挥调度软件终端 |
应急通信和指挥 |
1 |
套 | ||
|
10 |
车载视频指挥调度终端 |
应急通信和指挥 |
1 |
套 | ||
|
11 |
无线音视频同步传输设备 |
应急通信和指挥 |
2 |
套 | ||
|
12 |
应急车辆 |
应急通信和指挥 |
2 |
台 | ||
|
13 |
应急指挥车 |
应急通信和指挥 |
1 |
台 | ||
|
14 |
应急现场工作服 |
安全防护 |
10 |
套 | ||
|
15 |
液体致密型化学防护服 |
安全防护 |
5 |
套 | ||
|
16 |
气体致密性化学防护服 |
安全防护 |
2 |
套 | ||
|
17 |
医用急救箱 |
应急救援 |
3 |
套 | ||
|
18 |
应急供电、照明设备 |
安全防护 |
1 |
套 | ||
|
19 |
应急照相器材 |
其他 |
2 |
台 | ||
|
20 |
应急摄像器材 |
其他 |
1 |
台 | ||
|
21 |
激光测距望远镜 |
污染源切断 |
1 |
台 | ||
|
22 |
高精度GPS卫星定位仪 |
其他 |
2 |
台 | ||
|
23 |
应急录音设备 |
其他 |
4 |
台 | ||
|
24 |
防爆对讲机 |
应急通信和指挥 |
6 |
台 | ||
|
25 |
无人机 |
应急通信和指挥 |
1 |
台 | ||
|
26 |
远射手电筒 |
其他 |
10 |
个 | ||
|
27 |
手持式VOCs检测仪(PID) |
环境监测 |
1 |
台 | ||
|
28 |
执法记录仪 |
其他 |
5 |
套 | ||
|
29 |
粉尘快速测定仪 |
环境监测 |
2 |
部 | ||
|
30 |
红外摄像机 |
其他 |
2 |
部 | ||
|
31 |
移动执法包 |
其他 |
6 |
套 | ||
|
32 |
个人防护包 |
安全防护 |
10 |
套 | ||
|
33 |
热成像仪 |
其他 |
1 |
部 | ||
|
34 |
流量计 |
环境监测 |
2 |
部 | ||
|
35 |
便携式水污染物监测设备 |
环境监测 |
2 |
部 | ||
|
36 |
快检试剂包 |
环境监测 |
2 |
套 | ||
|
37 |
便携式油烟检测仪 |
环境监测 |
1 |
台 | ||
|
38 |
恶臭监测仪 |
环境监测 |
1 |
台 | ||
|
39 |
油气回收三项检测仪 |
环境监测 |
2 |
部 | ||
|
40 |
便携气象仪 |
环境监测 |
1 |
台 | ||
|
41 |
易燃易爆气体报警装置 |
环境监测 |
1 |
台 | ||
|
42 |
个人剂量报警仪 |
安全防护 |
4 |
台 | ||
|
43 |
吸油毡 |
污染物控制 |
0 |
箱 | ||
|
44 |
拦油索 |
污染物控制 |
173 |
米 | ||
|
45 |
吸油棉 |
污染物收集 |
0 |
箱 | ||
|
46 |
暗管探测仪 |
环境监测 |
1 |
台 | ||
|
47 |
滤毒罐 |
安全防护 |
7 |
个 | ||
|
48 |
佩戴式防爆照明灯 |
安全防护 |
24 |
个 |
兴隆镇 |
阳** 18884050194 |
|
49 |
手提式强光照明灯 |
安全防护 |
6 |
具 | ||
|
50 |
对讲机 |
应急通信和指挥 |
12 |
台 | ||
|
51 |
皮卡车 |
应急通信和指挥 |
1 |
台 | ||
|
52 |
吸水管 |
污染物收集 |
8 |
盘 | ||
|
53 |
暴力夹钳 |
其他 |
2 |
把 | ||
|
54 |
手电筒 |
安全防护 |
70 |
把 | ||
|
55 |
橡皮艇 |
污染物控制 |
1 |
艘 | ||
|
56 |
救生衣 |
安全防护 |
10 |
件 | ||
|
57 |
救生圈 |
安全防护 |
4 |
个 | ||
|
58 |
带袖雨衣 |
安全防护 |
40 |
件 | ||
|
59 |
锥形桶 |
其他 |
240 |
个 | ||
|
60 |
手提喇叭 |
应急通信和指挥 |
2 |
只 | ||
|
61 |
耐酸碱手套 |
安全防护 |
1 |
双 |
牛头岩水厂 |
张** 13667679391 |
|
62 |
空气呼吸器 |
安全防护 |
2 |
套 | ||
|
63 |
防化服 |
安全防护 |
1 |
件 | ||
|
64 |
气体检测仪 |
安全防护 |
2 |
个 | ||
|
65 |
轴流通风机 |
安全防护 |
1 |
台 | ||
|
66 |
三角架 |
井下作业 |
1 |
套 | ||
|
67 |
安全带 |
高空作业 |
3 |
套 | ||
|
68 |
安全绳 |
高空作业 |
1 |
根 | ||
|
69 |
头灯 |
照明 |
3 |
个 | ||
|
70 |
安全围栏 |
施工防护 |
5 |
套 | ||
|
71 |
警示牌 |
施工防护 |
3 |
块 | ||
|
72 |
手提式灭火器 |
消防灭火 |
49 |
个 | ||
|
73 |
应急药箱 |
应急救援 |
1 |
箱 | ||
|
74 |
消火栓 |
消防灭火 |
6 |
个 | ||
|
75 |
对讲机 |
通讯 |
2 |
个 | ||
|
76 |
防护眼镜 |
安全防护 |
1 |
个 | ||
|
77 |
安全帽 |
安全防护 |
4 |
个 | ||
|
78 |
消防沙 |
消防灭火 |
5 |
m3 | ||
|
79 |
橡皮艇船外机 |
污染物控制 |
1 |
台 | ||
|
80 |
吸油拖栏 |
污染物控制 |
300 |
米 |
渝北城南污水处理厂 |
陈** 18580378592 |
|
81 |
溢油分散剂 |
污染物降解 |
200 |
公斤 | ||
|
82 |
重金属捕捉剂 |
污染物降解 |
200 |
公斤 | ||
|
83 |
活性炭 |
污染物降解 |
1 |
吨 | ||
|
84 |
WGV-600围油栏 |
污染源切断 |
600 |
米 | ||
|
85 |
吸油拖栏 |
污染物收集 |
33 |
箱 | ||
|
86 |
橡皮艇(不含船外机) |
污染物控制 |
1 |
个 | ||
|
87 |
吸油毡 |
污染物控制 |
16 |
袋 | ||
|
88 |
吸油毡 |
污染物控制 |
9 |
箱 | ||
|
89 |
吸油棉 |
污染物收集 |
9 |
袋 | ||
|
90 |
耐酸碱手套 |
安全防护 |
20 |
双 |
附件4 饮用水源地多种污染类型突发环境事件处置措施
|
污染事故类型 |
处置建议措施 |
|
危化品运输车辆交通事故 |
疏散人员、实行交通管制,划定警戒范围;明确有毒物物料;打捞污染物装置,并根据污染物特征采取措施封堵泄漏点或罐槽;建立围堰和临时事故池,对泄漏的物料进行收集;对泄漏物料和事故废水进行处置。 |
|
企业突发环境事件 |
封堵污染源;对事故废水拦截、导流;对进入环境通道中的有害物料覆盖、中和消减处理;对进入水源地的物料进行处置(打捞、添加中和药剂等);对受污水体进行处置。 |
|
生活污水 |
利用事故池或建立围堰,对生活污水进行截流,避免其继续进入饮用水源地;对收集的生活污水进行集中处理。 |
附件5 饮用水源地主要危化品引发水污染事件简要处置措施
|
物质 |
安全防护措施 |
应急措施 |
环境监测方法 |
|
苯系物 | |||
|
苯 |
空气中浓度超标时,必须戴防毒面具;穿防毒物渗透工作服,戴橡胶手套。 |
首先应切断所有火源,戴好防毒面具和手套,尽可能切断泄漏源。 小量泄漏:用活性炭或其他惰性材料吸收,也可用不燃性分散剂或乳液刷洗; 大量泄漏:构筑围堤或挖坑收容;用泡沫覆盖,抑制蒸发。用防爆泵转移至槽车或专用收集器内,回收或运至废物处理场所处置。对污染地带进行通风,蒸发残余液体并排除蒸气。大面积泄漏周围应设雾状水幕抑爆,用水保持火场周围容器冷却。 含苯系物的废水可采用生物法、浓缩废水焚烧等方法处理。 消防方法:灭火剂使用泡沫、二氧化碳、干粉、沙土等。 |
国标方法:气相色谱法 |
|
甲苯 | |||
|
二甲苯 | |||
|
苯乙烯 | |||
|
酚类 | |||
|
苯酚 |
空气中浓度超标时,必须戴防毒面具;穿防毒物渗透工作服,戴橡胶手套。 |
疏散泄漏污染区人员至安全区,禁止无关人员进入污染区,切断火源,应急处理人员戴好防毒面具、穿化学防护服,合理通风,不要直接接触泄漏物,喷雾状水,减少蒸发。 小量泄漏:用洁净的铲子收集于干燥、洁净、有盖的容器中,也可以用大量水冲洗,洗水稀释后放入废水系统。 大量泄漏:用沙土、干燥石灰混合,然后收集运至废物处理场所,或转移到安全场所,进行无害处理。 消防方法:使用雾状水、泡沫、二氧化碳、沙土、干粉灭活。 |
液相色谱和液相色谱-质谱联用法。 |
|
对苯二酚 | |||
|
醇类 | |||
|
甲醇、乙醇、二甘醇等 |
应急人员可能接触其蒸气时,应该佩戴过滤式防毒面具(半面罩)。紧急事态抢救或撤离时,建议佩戴空气呼吸器;戴化学安全防护眼镜,穿防静电工作服,戴橡胶手套。 |
迅速撤离泄漏污染区人员至安全区,并进行隔离,严格限制出入。切断火源。建议应急处理人员戴自给正压式呼吸器,穿防静电工作服。不要直接接触泄漏物。尽可能切断泄漏源。防止流入下水道、排洪沟等限制性空间。 小量泄漏:用砂土或其它不燃材料吸附或吸收。也可以用大量水冲洗,洗水稀释后放入废水系统。 大量泄漏:构筑围堤或挖坑收容。用泡沫覆盖,降低蒸气灾害。用防爆泵转移至槽车或专用收集器内,回收或运至废物处理场所处置。 消防方法:尽可能将容器从火场移至空旷处。喷水保持火场容器冷却,直至灭火结束。处在火场中的容器若已变色或从安全泄压装置中产生声音,必须马上撤离。使用抗溶性泡沫、干粉、二氧化碳、砂土灭火。 |
气相色谱法;变色酸分光光度法 |
|
树脂类 | |||
|
醇酸树脂 |
呼吸系统防护:空气浓度超标时,应该佩戴自吸过滤式防毒面具(半面罩)。必要时,佩戴自给式呼吸器。眼睛防护:戴化学安全防护眼镜。身体防护:穿防静电工作服。手防护:戴橡胶手套。 |
迅速撤离泄漏污染区人员至安全区,并进行隔离,严格限制出入。切断火源。建议应急处理人员戴自给正压式呼吸器,穿消防防护服。尽可能切断泄漏源,防止进入下水道、排洪沟等限制性空间。 小量泄漏:用活性炭或其它惰性材料吸收。也可以用大量水冲洗,洗水稀释后放入废水系统。 大量泄漏:构筑围堤或挖坑收容;用泡沫覆盖,降低蒸气灾害。喷雾状水冷却和稀蒸气、保护现场人员、把泄漏物稀释成不燃物。用防爆泵转移至槽车或专用收集器内,回收或运至废物处理场所处置 消防方法:使用抗溶性泡沫、二氧化碳、干粉、砂土灭火。用水灭火无效,但可用水保持火场中容器冷却。消防人员必须穿戴全身防火防毒服。遇大火,消防人员须在有防护掩蔽处操作。 |
气象色谱法 |
|
其他树脂 | |||
|
酯类 | |||
|
醋酸丁酯 |
可能接触其蒸气时,应该佩戴自吸过滤式防毒面具(半面罩)。紧急事态抢救或撤离时,建议佩戴空气呼吸器。应急人员需戴化学安全防护眼镜,穿防静电工作服,戴橡胶耐油手套。 |
迅速撤离泄漏污染区人员至安全区,并进行隔离,严格限制出入。切断火源。建议应急处理人员戴自给正压式呼吸器,穿消防防护服。尽可能切断泄漏源,防止进入下水道、排洪沟等限制性空间。 小量泄漏:用活性炭或其他惰性材料吸收。也可以用大量水冲洗,洗水稀释后放入废水系统。 大量泄漏:构筑围堤或挖坑收容;用泡沫覆盖,降低蒸气灾害。用防爆泵转移至槽车或专用收集器内,回收或运至废物处理场所处置。 消防方法:采用抗溶性泡沫、二氧化碳、干粉、砂土灭火。用水灭火无效,但可用水保持火场中容器冷却。 |
气相色谱法;羟胺-氯化铁分光光度法 |
|
醋酸乙酯 | |||
|
矿物油类 | |||
|
汽油、柴油、煤油、溶剂油、原油、重油、燃料油等 |
紧急事态抢救或撤离时,建议佩戴空气呼吸器,穿防护服。 |
应急处置时可关闭闸门或用围筑堤坝、围油栏等隔离污染区,用吸油毡等高吸油材料吸附,用转移到安全地方焚烧处理。 污染水体用活性炭或其他惰性材料吸收。 消防方法:消防人员须佩戴防毒面具、消防服,在上风向灭火,尽可能将容器从火场移至空旷处,喷火保持火场容器冷却,直至灭火结束。处在火场中的容器若已变色或从安全泄压装置中产生声音,必须马上撤离。 |
紫外分光光度法 |
|
农药类 | |||
|
在用的农药包括有机磷农药如乐果、敌敌畏、氧乐果等,氨基甲酸醋农药如速灭威、抗蚜威等,拟除虫菊酯类农药等,大多为杀虫剂 |
可能接触其蒸气时,应该佩戴过滤式防毒面具(全面罩)。紧急事态抢救或撤离时,建议佩戴空气呼吸器。应急人员需穿防火防毒服。 |
应急人员应佩戴全身防护用具,关闭闸门或筑坝围隔污染区,用活性炭吸收未溶的农药,收集到安全场所用碱性溶液无害化处理。对污染区用生石灰或漂白粉处置,最后用活性炭进行吸附处理。 |
气相色谱-质谱法、高效液相色谱法 |
|
卤代烃 | |||
|
主要有四氯化碳、氯苯等,油状液体,不溶于水,易挥发,密度比水大,燃烧时有刺激性气体放出 |
可能接触其蒸气时,应该佩戴过滤式防毒面具(全面罩)。紧急事态抢救或撤离时,建议佩戴空气呼吸器。应急人员需穿防火防毒服。 |
应急人员应佩戴全身防护用具,关闭闸门或筑坝围隔污染区,污染水体用活性炭吸收。用活性炭、吸油毡等高吸油材料等现场吸附积水中的污染物,收集到安全场所无害化处理。 |
顶空气相色谱法 |
|
重金属类 | |||
|
多数具有较强毒性,在自然环境中不降解,并随食物链逐渐富集,形成急性或蓄积类水污染事件 |
应急人员应佩戴防护用具。 |
关闭闸门或筑坝围隔污染区,污染水体投加Na2CO3、NaOH、生石灰等物质使沉淀重金属离子,排干上清液后将底质移除到安全地方水泥固化后填埋。 |
石墨炉原子吸收分光光度法 |
|
酸碱类 | |||
|
液碱 |
空气中浓度超标时,必须戴防毒面具; 紧急事态抢救或撤离时应戴正压自给式呼吸器; 戴面罩防护眼镜; 穿橡胶耐酸碱防护服和手套。 |
迅速撤离泄漏污染区人员至安全区,应急人员做好个人防护。 小量泄漏:用沙土; 大量泄漏:构筑围堤或挖坑收集,转移,回收运至废物处理场所安全处置。 消防方法:用水、沙土扑救,防止水产生飞溅造成灼伤。 |
快速方法:气体检测管法;中和法 |
|
浓硫酸 |
迅速撤离泄漏污染区人员至安全区,应急人员做好个人防护。 小量泄漏:用沙土、干燥石灰或苏打灰混合回收;回收物可用纯碱-消石灰溶液中和 大量泄漏:构筑围堤或挖坑收集,转移,回收运至废物处理场所安全处置。 消防方法:禁止用水,用干粉、二氧化碳、沙土。 |
快速方法:气体检测管法;中和法 国标方法:玻璃电极法; 硫酸雾的测定 铬酸钡比色法 | |
|
盐酸 |
迅速撤离泄漏污染区人员至安全区,应急人员做好个人防护。 小量泄漏:用沙土、干燥石灰或苏打灰混合; 大量泄漏:构筑围堤或挖坑收集,转移,回收运至废物处理场所安全处置。 消防方法:用碱性物质如碳酸氢钠、碳酸钠、消石灰等中和,也可用大量水扑救。 |
快速方法:气体检测管法;中和法;硝酸银滴定法;硫氰酸汞分光光度法 | |

附图1 牛头岩水厂水源地突发环境事件应急组织指挥机构图

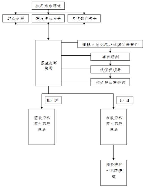
附图2 牛头岩水厂水源地突发环境事件报告程序图
![]()
![]()

附图3 牛头岩水厂水源地突发环境事件应急响应流程图

附图4 重庆市渝北区木耳镇观音洞水库牛头岩水厂水源地保护区划分图

附图5 牛头岩水厂水源地应急物资分布图

附图6 牛头岩水厂水源地风险源分布图
一图读懂:


